【導讀】據IC Insights預估,到2030年電子產品在汽車整車中的成本比重會占到50%。汽車電子的不斷發展,使得汽車的操控性、安全性、舒適性大大提高。然而隨著汽車電子設備的不斷增多,汽車系統設計復雜度也在不斷提升。為應對日趨復雜的汽車車門控制設計,安森美半導體提供了豐富的器件選型及系統解決方案。
電子車門控制從廣義上分為兩種架構:集中式控制與分散式控制。集中式控制通過中心模塊控制和驅動車門中每個負載,這樣可降低整體成本,但增加了控制器的復雜性,且缺乏靈活性,產品升級換代成本較大;分散式控制則是每個車門內的負載由各自ECU模塊單獨控制,也可由駕駛員側ECU通過CAN/LIN總線控制,特點是結構簡單,互換性和兼容性更好,升級方便,但成本偏高。安森美半導體能為兩種不同架構提供完善解決方案,充分滿足不同客戶的不同需求。

圖1:電子車門控制設計兩種架構
集中式門控模塊解決方案
安森美半導體為門控方案提供了廣泛的汽車元器件組合:包括從汽車級低壓降(LDO)電源產品,門鎖、車窗升降、后視鏡調節電機驅動,燈泡、繼電器驅動,汽車級智能FET,到車載網絡(IVN)涵蓋的獨立LIN收發器、獨立CAN收發器、FlexRay收發器以及系統級基礎芯片(SBC)。
1)LDO產品
LDO線性穩壓器用于電池及后級穩壓,具有標準/低靜態電流、高電源抑制比(PSRR)/超低靜態電流,以及跟蹤器和電流檢測功能。安森美半導體提供完全支持汽車應用特性(包括初級、次級供電)的LDO產品?;诎采腊雽w汽車LDO構建的參考設計中,靜態電流8µA~200µA,輸出電壓0.7V~10V,適用于低ESR電容,輸出電流為100mA~3A。

圖2:參考電源設計及仿真模型
根據從電池取電與負載供電之間靜態電流Iq的定義不同,安森美半導體將LDO產品分了四個等級:
標準Iq LDO:100µA<Iq
低Iq LDO:50µA<Iq<100µA
超低Iq LDO:25µA<Iq<50µA
極低Iq LDO:Iq<25µA
NCV42xx和NCV85xx是標準靜態電流Iq>60 μA的器件。NCV42xx器件作為二級電源,是耐用的LDO系列,提供多種整合特性,如故障保護和熱過載。NCV85xx是微功耗LDO系列,提供2.5 V、3.3 V、5 V、8 V和10 V可調輸出和固定輸出,采用多種形式的熱增強封裝。
NCV86xx與標準靜態電流LDO管腳兼容,靜態電流極低,可達33 μA<Iq<50 μA;NCV87xx具有超低靜態電流Iq<33 μA,與極低靜態電流LDO管腳兼容。
2)電機驅動產品
安森美半導體NCV7703集成了三組獨立的半橋,通過標準SPI通信可配置用作高邊、低邊與H橋,適用于汽車直流電機控制應用。NCV7703在睡眠模式下擁有極低靜態電流,僅為1µA;最低工作電壓5V;3組高邊與低邊可連接為半橋、H橋。其它特性包括兼容5V與3.3V系統;0.5A連續工作電流(峰值1A),Rdson典型值為0.8?;過壓、欠壓鎖定;故障反饋;1.4A過流閾值檢測,可選擇性關斷;3A自動關斷限制;過溫報警與保護;ESD保護達到6kV。
NCV7707是一款汽車車身控制系統功率驅動芯片,用于控制車前門負載,能夠控制后視鏡功能,例如后視鏡位置、加熱與折疊,包括電防眩目后視鏡。此外,集成了門鎖與安全鎖H橋驅動和四組燈驅動。NCV7707的主要特性包括集成PWM發生器;可用于電防眩目后視鏡控制,氛圍燈調節,高級的短路處理,用于電機輸出的PWM。附加值包括PWM高靈活性;氛圍燈調節;快速電防眩目后視鏡調節時間;能驅動大功率鎖。
NCV7707電防眩目后視鏡控制方案如圖3所示。電防眩目由NCV7707控制,SPI控制電防眩目后視鏡;集成6位DAC與亮度控制邏輯;集成放電低邊;校驗診斷功能。

圖3:NCV7707電防眩目后視鏡控制方案
NCV7710是一款汽車車身控制系統驅動芯片,集成了H橋用于控制門鎖電機。NCV7710通過24位SPI控制,是NCV7707的簡化版。NCV7710的主要特性包括高級短路處理;用于電機輸出的PWM;用于控制與診斷的SPI接口。附加值在于能驅動大功率鎖,硬件、軟件與NCV7707兼容。
3)燈泡/繼電器驅動產品
NCV7608是一款通用集成驅動,集成8組輸出可作為高邊或低邊隨意使用,每通道能提供350mA驅動電流,可驅動不同類型的電機及負載,如燈泡、LED和繼電器等。NCV7240是一款8通道低邊驅動,每通道提供600mA驅動能力,輸出采用16位SPI控制,提供方便的故障報告,包括開路、短路、過載與過溫。此外,通過INx引腳可并行控制輸出,一個專用的limp-home模式引腳(LHI)使能OUT1-OUT4,同時關閉OUT5-OUT8。
SmartFET用于外部負載的高/低邊驅動,安森美半導體提供的汽車級高/低邊智能FET器件有NCV8401A、NCV8402A、NCV8402AD、NCV8403A、NCV8405A、NCV8406A、NCV8408、NCV8440A等低邊驅動器,以及NCV8450A、NCV8452、NCV8460A、NCV8461等高邊驅動器。這些器件配有保護MOSFET,并在其基礎上增加了多種保護功能。
4)通信電路產品
NCV7340-3高速低功耗CAN收發器依靠ISO11898-2標準連接CAN控制器到CAN高速總線。該芯片是較大的網絡理想選擇,通過使用Vsplit功能穩定總線,并能進入低功耗模式減少總功耗。其主要特性包括提供系統級的ESD保護,耐壓達到±12kV;與AMIS42665具有相同的功能和性能;改善了EMI性能。
NCV7425是一款系統基礎芯片(SBC),集成了LIN v2.1收發器和LDO,符合高性能、可靠性與低成本需求,提供3.3V及5V的輸出選擇,支持150mA的負載。其附加值在于相比分離器件增加了系統可靠性,減少了BOM降低了成本。[page]
分散式門控模塊解決方案
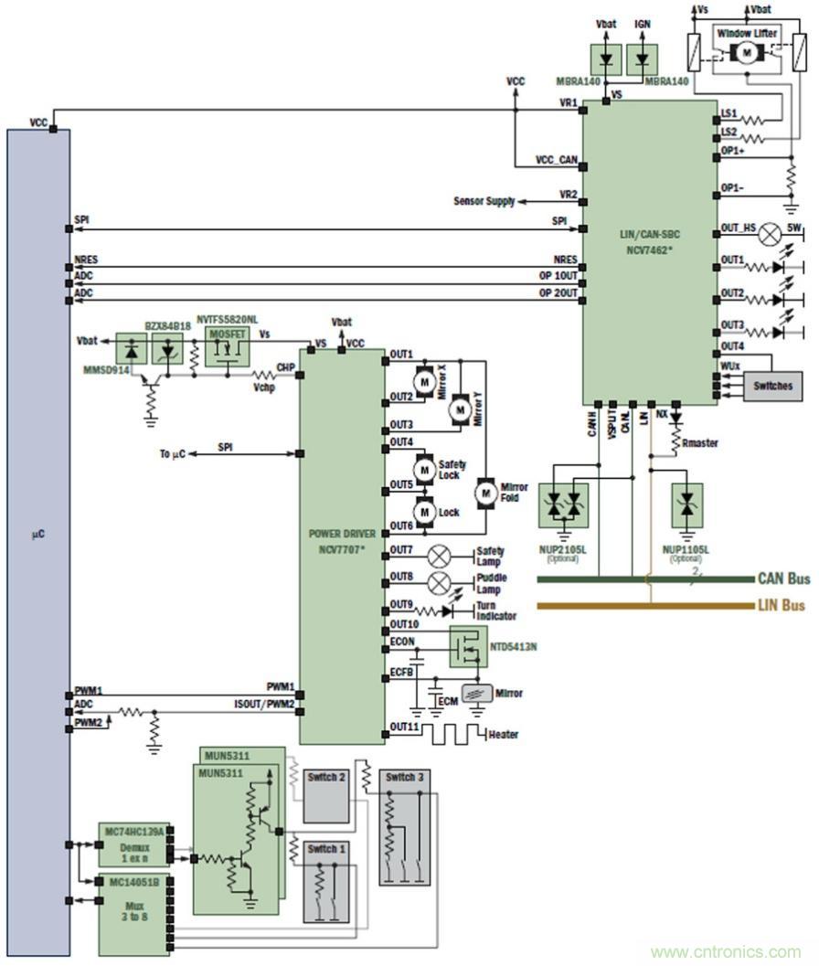
安森美半導體公司針對分散式門控模塊專門開發了功率級驅動芯片NCV7462與NCV7707。NCV7462是一款系統基礎芯片,集成了CAN和LIN 收發器、2組LDO、2路帶有運放的低邊繼電器驅動、5組高邊驅動,符合高性能、可靠性和低成本需求。NCV7462的主要特性體現在它是高集成SBC器件,集成了CAN/LIN收發器、整流器、穩定的驅動、看門狗等功能,還能為客戶帶來增加系統可靠性的附加值。NCV7707專用于控制前車門負載,包括后視鏡位置、加熱和折疊,除此之外,還有兩組半橋用于控制鎖電機,以及4組高邊輸出驅動燈泡。

圖4:分散式門控模塊示意圖
功率級芯片NCV7462與NCV7707直接由電池供電,外部電路需要有反極性保護電路。NCV7462內置的LDOVR1向微處理器uC供電。微處理器uC通過SPI通信控制NCV7462與NCV7707,同時讀取其狀態信息。這些器件已提供了完善的故障檢測及保護功能,因而避免了采用過多的分立元件,大大減小了模塊的體積,并提高了模塊的EMC(電磁兼容)特性。

圖5:NCV7462與NCV7707高度集成分散式門控解決方案
總結
作為提供汽車電子高能效半導體解決方案的領先供應商,安森美半導體運用先進技術和豐富經驗為客戶車門設計提供了完善的解決方案和豐富的器件選型。無論是集中式門控設計還是分散式設計,安森美半導體都能提供各種產品,包括電源LDO、不同負載驅動器、滿足CAN、LIN和FlexRay等不同車載網絡協議的收發器產品、功能高度集成的SBC芯片等,為滿足客戶的不同設計需求提供了全面保障。



