【導讀】將LVDT(線性可變差動變壓器)連接到微控制器可能具有挑戰性,因為LVDT需要交流輸入激勵和交流輸出測量來確定其可移動磁芯的位置(參考文獻 1 ).大多數微控制器缺乏專用的交流信號生成和處理能力,因此需要外部電路來生成無諧波、幅度和頻率穩定的正弦波信號。將LVDT的輸出信號的幅度和相位轉換為與微控制器內部ADC兼容的形式通常需要額外的外部電路。
將LVDT(線性可變差動變壓器)連接到微控制器可能具有挑戰性,因為LVDT需要交流輸入激勵和交流輸出測量來確定其可移動磁芯的位置(參考文獻 1 ).大多數微控制器缺乏專用的交流信號生成和處理能力,因此需要外部電路來生成無諧波、幅度和頻率穩定的正弦波信號。將LVDT的輸出信號的幅度和相位轉換為與微控制器內部ADC兼容的形式通常需要額外的外部電路。
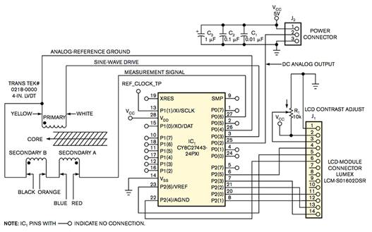
與傳統微控制器相比, 賽普拉斯半導體公司 PSoC 微控制器包括用戶可配置的邏輯和模擬模塊,可簡化交流信號的生成和測量。PSoC 設備具有不同尋常的功能,即能夠生成模擬信號而無需持續關注 CPU。PSoC 靈活的模擬和數字模塊可以驅動 LVDT 并測量其輸出,而無需任何外部電路。 圖1 顯示了LVDT接口的完整電路,以及 圖2 顯示了 PSoC 微控制器的內部電路塊。

圖1 單個PSoC可以激勵LVDT,將其內核位置數字化,并將數據呈現給外部LCD。
圖2 LVDT接口電路需要許多模擬功能。
PSoC 使用成對用戶可配置的開關電容模塊來實現帶通和低通濾波器。通過生成方波并通過個開關電容模塊內置的調制器將其施加到 PSoC 開關電容濾波器上,可以創建高質量的正弦波。使方波通過以方波基頻為中心的窄帶通濾波器可消除大部分諧波。
要從PSoC開關電容帶通濾波器獲得保真度的正弦波形,請使用盡可能高的過采樣率(大約33倍)或每個正弦波周期33步。產生的正弦波足夠平滑,可以驅動LVDT,從而衰減任何殘留的高次諧波。使用可編程增益放大器調整PSoC的內部基準電壓源,可在方波進行濾波之前對其進行粗略控制。為了補償波形的直流失調電壓,放大器緩沖2.6V內部模擬地基準,并驅動一個輸出引腳,用作LVDT的模擬地回路。
LVDT的輸出由一個可變幅度的正弦波電壓組成,其相對于正弦波激勵電壓的相位角經歷一個顯著的可變偏移,有時超過180°。來自LVDT的信號驅動PSoC的可編程增益放大器之一,其輸出饋送開關電容低通濾波器,然后饋送調制器以進行同步整流。整流信號驅動一個輸出引腳和一個PSoC的開關電容ADC。
將LVDT的輸出施加到同步整流器,然后施加低通濾波器,產生直流電壓,該直流電壓可為ADC供電或直接驅動模擬反饋控制系統。在PSoC微控制器中,連接到ADC的低通開關電容濾波器要求相同的采樣時鐘驅動兩個電路,因此PSoC的11位Δ-Σ型ADC的轉換速率約為低通濾波器轉折頻率的一半。同步整流產生的紋波頻率是激勵頻率的兩倍,因此更容易用低通濾波器去除。將低通濾波器的轉折頻率重新定位到激勵頻率的三分之一,可以將LVDT的輸出測量為11位分辨率,標準偏差為1 LSB(有效位)或更低。
將 PSoC 的 24MHz 內部系統時鐘與配置為計數器鏈的邏輯塊進行分頻,可生成開關電容模擬電路模塊所需的所有數字時鐘信號。在電源應用或復位后,PSoC 的 CPU 配置所有配置的模擬和數字模塊并開始運行。從那時起,硬件激勵LVDT并以500個樣本/秒的速度測量其輸出,而無需CPU的進一步干預。當 PSoC 的 CPU 以 12 MHz 的頻率運行時,處理 ADC 的內務管理和中斷消耗不到 CPU 資源的 3%。
PSoC的大量資源仍可用于計算LVDT的位置,并在LCD模塊上以文本格式顯示結果。四個模擬模塊、五個邏輯模塊和許多I/O引腳仍然可用,以支持要求更高的應用。 圖3 顯示可用于添加功能的可配置塊。

圖3 您可以使用未標記的電路塊進行擴展。
免責聲明:本文為轉載文章,轉載此文目的在于傳遞更多信息,版權歸原作者所有。本文所用視頻、圖片、文字如涉及作品版權問題,請聯系小編進行處理。
推薦閱讀:
設計基于 GaN 的電源系統的更簡單方法:比較市場上的集成驅動器產品




